Исходные данные для выполнения проекта, оформление, выбор расчетных данных

Целью курсового проекта является рассчитать и запроектировать системы вентиляции промышленного здания в соответствии с действующими Строительными нормами и правилами (СНиП), указаниями по проектированию (СН), техническими условиями (ТУ) на монтаж и эксплуатацию систем отопления и вентиляции.

Исходные данные для выполнения проекта: план цеха и конструктивные особенности ограждений; перечень технологического оборудования, высота цеха; название города, в котором расположено здание; ориентация здания по сторонам света; параметры теплоносителя и др.

Пояснительная записка курсового проекта включает:

- введение (краткое описание проектируемого объекта и конструктивных особенностей здания);

- описание технологического процесса и характеристику выделяющихся вредностей;

- выбор расчетных параметров наружного и внутреннего воздуха для холодного, теплого периодов и переходных условий, теплотехнический расчет ограждающих конструкций и расчет тепло- потерь здания,

- определение количества вредностей (теплоты, влаги и вредных веществ), поступающих в помещение, для трех периодов года,

- составление теплового баланса и выбор системы отопления,

- определение типа и производительности местных отсосов от технологического оборудования,

- определение воздухообмена по вредностям,

- расчет раздачи приточного воздуха,

- аэродинамический расчет одной приточной и одной вытяжной системы, -подбор вентиляционного оборудования (фильтра, калорифера, вентилятора),

- расчет воздушно-тепловой завесы

В графической части должны быть представлены план и разрез здания с нанесением технологического оборудования и систем вентиляции, аксонометрические схемы рассчитанных систем, план и разрез приточной камеры с нанесением оборудования, его спецификация

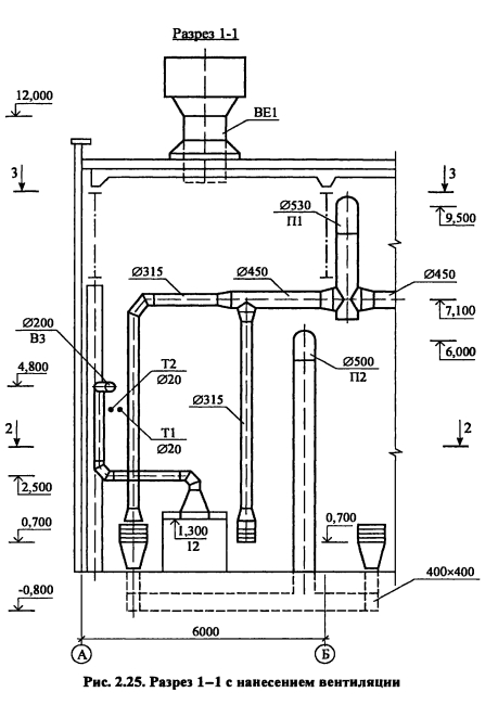
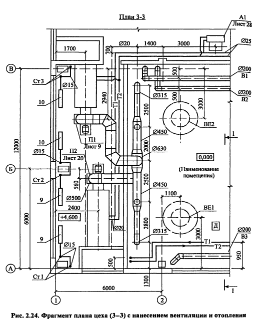
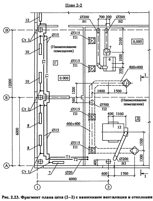
План цеха с нанесением воздуховодов, технологического и вентиляционного оборудования выполняется в М 1 100, М 1 200 На план наносят названия помещений, номера позиций технологического оборудования, местные отсосы, обозначение вентиляционных систем В соответствии с ГОСТ [27] приняты следующие обозначения П - приточная система с механическим побуждением, В - вытяжная система с механическим побуждением, ПЕ - приточная система с естественным побуждением, BE - вытяжная система с естественным побуждением, У - воздушные завесы, А - агрегаты отопительные К обозначениям добавляют порядковый номер системы, например П1, П2, Bl, ВЕ1, АЗ, У2 Элементы и оборудование систем вентиляции вычерчиваются в масштабе в виде упрощенных графических изображений Фасонные части воздуховодов приведены на рис 2 20 и 2 21

Контуры воздуховодов и отопительно-вентиляционного оборудования изображают на плане сплошными толстыми основными линиями, строительные конструкции - сплошными тонкими, невидимые контуры шахт, дефлекторов, крышных вентиляторов - утолщенными штрих-пунктирными, подпольные каналы и приямки - штриховыми линиями На планы и разрезы наносят координатные оси здания и расстояния между ними

Кроме того, наносят отметки чистых полов этажей и основных площадок, привязки к координатным осям или элементам строительных конструкций вентиляционных установок, воздуховодов, технологического оборудования, диаметры воздуховодов и сечений каналов, категории производств по взрывной и пожарной опасности (в прямоугольнике 5x8 мм), наименование помещений и категорию производств допускается приводить в экспликации помещений Примеры оформления планов и разрезов помещений с нанесением отопительно-вентиляционных систем представлены на рис 2 23-2 25





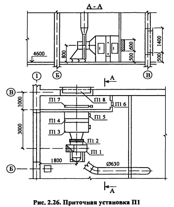
Чертеж приточной (вытяжной) вентиляционной установки (план и раз. резы) выполняют в масштабе 1:100 или 1:50 (рис. 2.26).

Схемы воздуховодов вентиляционных систем вычерчивают одной сплошной линией в аксонометрической проекции с соблюдением масштаба. При накладке линий допускаются разрывы, которые обозначаются строчными буквами и соединяются точечной связкой.

На расчетных схемах в пояснительной записке дополнительно проставляют номера и длины участков.

Расчетные параметры наружного и внутреннего воздуха принимаются в соответствии с нормативными документами (см. подраздел 2.1.2).


Теплоснабжение и вентиляция. Курсовое и дипломное проектирование. /Под ред. проф. Б. М. Хрусталева - М.: Изд-во АСВ, 2005.

на главную