Гидравлический расчет подающих теплопроводов системы горячего водоснабжения

Гидравлический расчет подающих теплопроводов начинают после конструктивного решения системы горячего водоснабжения, вычерчивания аксонометрической расчетной схемы теплопроводов и расчетной схемы квартальных теплопроводов. Хотя аксонометрическую схему допускается изображать в произвольном масштабе, необходимо соблюдать соразмерность длин участков и элементов системы. Это, во-первых, позволяет избежать ошибок при определении длины расчетных участков и, во-вторых, обеспечивает соответствие графического изображения системы ее реальному виду.

Секундные расходы воды на расчетных участках необходимо определять по формуле (3.1), учитывая, что при наличии на участке водоразборных приборов с различными расходами воды, значение расхода горячей воды q одним водоразборным прибором следует принимать для прибора с наибольшим расходом.

Гидравлический расчет теплопроводов следует производить на расчетный расход горячей воды qh с учетом циркуляционного расхода.


Поскольку значения циркуляционных расходов воды qttr на данном этапе проектирования не известны, гидравлический расчет внутриквартальных сетей и подающих трубопроводов внутридомовой системы производят, принимая


Впоследствии, определив циркуляционные расходы находят расчетные расходы воды по участкам и выполняют корректировку гидравлического расчета системы горячего водоснабжения.

Для остальных участков внутридомовой сети горячего водоснабжения, начиная от первого водоразборного стояка до самого удаленного водоразборного прибора, коэффициент, следовательно, для этих участков


Расчет теплопроводов производят последовательно, в направлении от самого удаленного водоразборного прибора до водоподогревателя или смесителя, по этому же принципу нумеруют расчетные участки. Удельные потери давления на трение R, Па/м, определяют по таблицам для расчета трубопроводов холодной воды [5, прил. 1]. Диаметры теплопроводов выбирают по допустимым скоростям движения воды в трубах, которые должны быть не более 3,0 м/с. Рекомендуется принимать скорость движения воды в стояках 1,0-1,5 м/с, в квартальных сетях и квартирных подводках не более 3,0 м/с. В закрытых системах горячего водоснабжения скорости движения воды и удельные потери давления на трение следует принимать с учетом зарастания труб накипью и, вследствие этого, уменьшения диаметров. Можно пользоваться таблицей корректирующих коэффициентов к скоростям движения воды и к удельным потерям давления по длине [5, табл. 10.3, 2, табл. 4.1] или номограммой [1, прил. 6], в которую введена поправка на зарастание труб накипью.

В системах горячего водоснабжения, присоединяемых к открытым системам теплоснабжения, корректировки скоростей движения воды производил, не нужно, так как, считается, что зарастание труб накипью не происходит.

Потери давления на расчетных участках сети АР, Па, определяют по формуле


При расчете секционного узла вначале определяют по формуле (3.1) общий расход воды на весь секционный узел, затем эту величину делят на количество параллельно закольцованных в узле стояков, и далее, по этому расходу подбирают диаметр отдельного стожа. При определении потерь давления в отдельном стояке (при одинаковом диаметре всех участков стояка) с целью упрощения расчета условно принимают, что весь водоразбор в стояке сосредоточен в одной точке, расположенной посередине высоты стояка [2, стр. 102].

При присоединении к водоразборному стояку полотенцесушителей по проточной схеме, без короткозамыкающих участков, в расчетную длину стояка включают суммарную длину трубопроводов полотенцесушителей.

Увязку потерь давления в стояках внутридомовой системы и в ответвлениях квартирных теплопроводов производят путем изменения диаметров отдельных участков стояков, магистралей и ответвлений. Невязка потерь давления по ответвлениям и стоякам не должна превышать 10%.

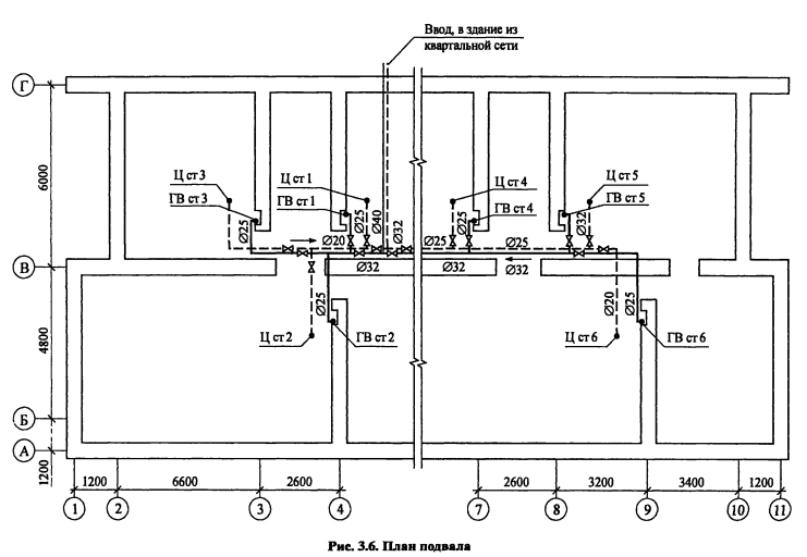
ПРИМЕР 3.4. На основании данных примера 3.1 произвести гидравлический расчет стояков, распределительных подающих и внутриквартальных трубопроводов горячего водоснабжения закрытой системы теплоснабжения. Расчетную длину участков распределительных теплопроводов принимать по плану подвала (рис. 3.6), подводок к водоразборным приборам - по плану типового этажа (см. рис. 3.2). Высота этажа - 3 м. Аксонометрическая схема внутридомовых теплопроводов системы приведена на рис. 3.7, план внутриквартальной сети - на рис. 3.8. Расчетные тепловые нагрузки и расходы горячей воды для жилых домов квартала принять такими же, как для здания в примере 3.1.

Решение. Выбираем первое расчетное направление от верхних водоразборных приборов стояка 6 до ввода в здание и далее по квартальной сети до центрального теплового пункта (ЦТП). Соответствующим образом нумеруем расчетные участки.

Для гидравлического расчета используем номограмму [1, прил. 6]. Расчеты записываем в ведомость (табл. 3.1). Вначале заполняем графы 1-3, причем количество водоразборных приборов на расчетном участке N принимаем как количество приборов, снабжаемых горячей водой по соответсвующему участку. Далее, по произведению вероятности действия водоразборных приборов системы Р = 0,016 (см. пример 3.1) на их количество N по таблице [1, прил.4] находим безразмерный коэффициент а. Расчетные секундные расходы воды на участке определяем по формуле (3.1).




Ориентируясь на допустимые скорости движения воды в трубах, по указанной номограмме определяем диаметры теплопроводов на участках Dy, а также удельные потери давления на трение по длине R Принимая соответствующие значения, рассчитываем потери давления АР на каждом расчетном участке В графах 11 и 12 суммируем с нарастающим итогом потери давления и напора от первого до конечного расчетных участков

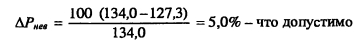
Произведя расчет для расчетного направления, определяем располагаемое давление для стояка 1 и участка 12, которое будет равно потерям давления на участках 6 1-6 7, 8 и 9, т е АР = 134,0 кПа

В результате расчета по направлению стояка получаем сумму потерь давления на участках 1 1-1 7 и 12, равную 127,3 кПа Невязка потерь давления по двум расчетным направлениям через дальний и ближний водоразборные стояки


Значит, выполненный расчет не требует корректировки Аналогично проводится расчет и увязка потерь давления для других стояков и участков (см табл 3 1)

Таким образом, суммарные потери давления в подающих теплопроводах системы горячего водоснабжения в режиме водоразбора


Теплоснабжение и вентиляция. Курсовое и дипломное проектирование. /Под ред. проф. Б. М. Хрусталева - М.: Изд-во АСВ, 2005.

на главную