ДОСТИЖЕНИЯ В ТЕХНИКЕ ГАЗОВОЙ ЦЕМЕНТАЦИИ ВО ВЗАИМОСВЯЗАННЫХ ТЕРМИЧЕСКИХ ПЕЧАХ С АТМОСФЕРАМИ, СОЗДАВАЕМЫМИ В РАБОЧЕМ ПРОСТРАНСТВЕ

Современной промышленности нужны многоцелевые термические установки, обеспечивающие высокое качество продукции при низком энергопотреблении. Эти требования наилучшим образом реализуются в полностью автоматизированных камерных печах с контролируемой атмосферой. Рассмотрены свойства этих атмосфер, методы управления ими, экономичность и к ачество обрабатываемой продукции. Представлены примеры использования установок.

Для газовой цементации наиболее часто применяют следующие атмосферы [1]: эндотермический газноситель и обогащающий газ (углеводороды); азот, метанол и обогащающий газ; топливо и овздух; две жидкости, например метанол и ацетон; углеводороды (при низком давлении или разбавленные).

Первые четыре из вышеперечисленных атмосфер потенциально управляемы, поскольку они устанавливают определенное равновесие между компонентами атмосферы и между атмосферой и обрабатываемым изделием. В последнем случае равновесие не достигается, контроль затруднен и опасность перенауглероживания высока. По этой причине последняя атмосфера получила меньшее распространение, в оенвном в случае цементации при низком давлении.

Первый метод отличается от остальных использованием внешнего генератора газа носителя. Другие методы объединены тем, что необходимая атмосфера созается непосредственно в рабочем пространстве печи (insity атмосфера (ISA)).

Управление ISA Перенос углерода

До р абот W.Gohringg и C.H,Luiten [2—4] бытовало мнение, что подача топлива и воздуха непосредственно в печь ведет к образованию науправляемой и неравновесной атмосферы. Теория прямого контролируемого топ ливовоздушного процессе, названного "Supercarbprocess" представлена в работах [57].

Эта теория базируется на том, что в атмосфере СО—Н2—СН4 и С02—Н20 стационарное состояние существует при определенной стационарной активности углерода. Установлено, что даже в атмосферах с высоким содержанием метана перенос углерода определяется реакцией СО:

и дисорбцией образующегося кислорода посредством реакций

Это показывает, что стационарную активность углерода в этих пересыщенных атмосферах (с высоким содержанием метана) можно измерить и контролировать, измеряя потенциалы Н2 и 02.

Кислородный зонд

Точное измерение и управление активностью углерода в рассматриваемых атмосферах с помощью кислородного зонда возможно только в том случае, если слой адсорбированного кислорода на зонде будет аналогичен слою на образце.

Решакйцим для этого процесса является измерение не любого кислородного потенциала, а потенциала, точно оответствующего переносу углерода в образце. Однако сделать это не так просто.

В пересыщенных атмосферах с содержанием метана от 2 до 10 % (абс.) степень адсорбции кислорода поверхностью зонда з ависит от материала электрода. Любой материал, являющийся катализатором для разложения метана (подобно платине), будет способствовать уменьшению толщины с лоя кислорода и показывать более высокие значения и, следовательно, более высокую активность углерода.

В настоящее время эта проблема решается использованием специального сплава для электрода и компенсирующего электролита [8, 9] (Рис. 1).

Свойства Supercarb атмосфер

Четыре системы Supercarb находят в настоящее время промышленное применение: природный газ— воздух; пропан— воздух; ацетон воздух и изопропанол — воздух.

Управляемость

Все приведенные атмосферы обладают стационарной активностью углерода и легкок управляемы. Наилучшей управляемостью обладает атмосфера природный газ — воздух и ацетон (или изопропанол) — воздух. Эти газовые системы применяют нааиболее широко. Их можно использовать в температурном интервале 8001000 °С, а ацетон или спирт даже при более низких температурах. Система пропан — воздух обладает определенными преимуществами на нижнем пределе (800—880 °С), но проявляет склонность к сажеобразованию при обычных температурах цементации.

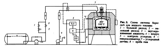
Управление атмосферой осуществляется при неизменной скорости подачи топлива в печь (рис. 2). Данные о температуре печи, сигнал носителем (Рис. 3). Топлива метан (Е + L),

пропан (Н + L) и изопронанол (/+ L) обеспечивают перенос углерода на 15—20% выше (после 4 ч при 950 °С), чем только газы носители. При использовании ацетонов C4 + L) перенос углерода выше наа 27%.


Перенос углерода

Перенос углерода в атмосферах Supercarb интенсивней, чем в атмосферах ~с газом 38

Указанное увеличение переноса углерода соответствует реальному положению, поскольку наивысшая интенсивность переноса углерода наблюдается в конце цикла, когда диффузия зависит от времени. Преимущества заключаются в том, что можно получить более высокое содержание углерода на поверхности образца при неизменном углеродном потенциале или то же содержание углерода на поверхности npir меньшем углеродном потенциале.

Это повышает управлялемость, так как углеродный потенциал может быть снижен до карбидного пределаа прямо с начала ускоренного цикла без увеличения общего времени цикла.

Внутреннее окисление

Интенсивный перенос углерода в атмосферах Supercarb казалось должен сопровождаться соответственно вялым переносом килсоро да. Наибольшее внутреннее окисление имеет место в азотометаноловых атмосферах, при всех составах которой в низколегированных сталях при повышенных температурах масляной ванны остаются мягкие слои троостита. Мета новоздушная смесь дает меньшую интенсивность внутреннего окисления. Это объясняется высокой скоростью десорбции кислорода вследствие высокого содержания метана в атмосфере.

Практический опыт применения атмосфер Supercarb

Атмосферы Supercarb были использованы для решения задач цементации и упрочнения в камерных, ямных, методических толкательных, вибрационных и конвейерных печах. Наибольшее распространение этот метод получил в камерных печах. За последние несколько лет более 150 печей было оборудовано такой системой. Их эксплуатация выявила следующие преимущества атмосфер Supercarb: короткое

время достижения печью требуемого состояния; слабое влияние печных условий; быстрая реакция углеродного потенциала; высокая степень равномерности цементации; низкая интенсивность межкристаллитного окисления и крайне низкий расход (стоимость) газа.

Естественно, имеются ограничения применения этого метода, такие как температура (минимум 800 °С), управление углеродным потенциалом (около или выше точки сажевыделе ния, что не является необходимым в общепринятой практике) или цементация в атмосфере природный газ— возух при низких температурах.

Из вышеперечисленных преимуществ два будут рассмотрены более подробно.

Равномерность цементации

Все атмосферы Supercarb обладают очень высокой проницательной способностью углерода. Даже если образец экранирован от потока, перенос углерода будет интенсивнеым. Детали с глухими отверстиями, такие как ин жекционные сопла дизелей, не имеют различий в глубуине цементированного слоя снаружи и внутри.

Большая комппактная садка, состоящая из сотен или тысяч деталей, обработанная в атмосферах Supercarb, имеет равномерную толщину цементационного слоя (рис. 4) [12].

Трехлетний промышленный опыт показал хорошую равномерность обработки каждой садки с малым отклонением от среднего значения.

Экономика

Вследствие высокой проницаемости углерода и лучшей способности противодействовать вторгающемуся воздуху процесс в Supercarb атмосфере можно проводить с меньшей подачей газа, нежели в других атмосферах. Например, в камерных печах TQ10 (размер садки 760x1220x760 мм) обычно используют 12 м3/ч эндогаза +1 м3/ч природндого газа. При использовании Supercarb атмосферы в этой печи н ужно 1,3 м3/ч природного газа, или 0,2 м3/ч пропана, или 1 л/ч ацетона. Каждое из этих топлив дает большую экономию по сравнению с эндотермической или азотомета ноловой атмосферами. Стоимость снижается на 7065 %.

Автоматизированные печи

Автоматизация термических печей может улучшить гибкость, произовдительность и качество продукции. Основой успеха являются адекватные компьютерные системы с соответствующими датчиками [13, 14].

Как показано на рис. 6, каждая часть термической печи имеет собственный контроллер, микропроцессор или компьютер. Каждая часть может работать независимо от компьютерной системы или в составе последней.

Процесс в каждой цементационной печи управляется посредством контроллера Carbo Мопо, микропроцессором CarboMono или компьютером CarboMono, которые рассчитывают диффузию углерода и ведут цикл согласно целевым точкам "поверхность — углерод” и "глубина цементации" [15]. Это позволяет автоматически подстраивать ("адаптивное управление") параметры процесса к требованиям загрузки [16, 17].

Соединение печей и всех частей этой установки осуществляется автоматизированной компьютерной системой AutaMag. Этот компьютер совместно с центральным PLC управляет автоматической загрузкой садки в загрузочное устройство, промывочную ванну, нагревательную печь, цементационную печь TQ и т.д.

Таким образом, термическое отделение может работать без участия человека в ночное время или в выходные дни.

СБОРНИК НАУЧНЫХ ТРУДОВ Черная металлургия России и стран СНГ в XXI веке. Т о м 2, Москва 1994

на главную