ЭНЕРГООБЕСПЕЧЕНИЕ, ЭНЕРГОСБЕРЕЖЕНИЕ, ЭНЕРГОМЕНЕДЖМЕНТ

Энергетика России, основные показатели энергопотребления которой за 1990—1998 гг. приведены в табл. 7.1, играет важнейшую роль в социальноэкономическом положении страны, обеспечивая ее насущные потребности в топливе и энергии и существенную долю поступлений в бюджет.

Производство топливноэнергетических ресурсов в 2000 г. составило: первичных ТЭР 1389 млн. ту. т., газа 577 млрд. куб. м, угля 258 млн. т, электроэнергии — 879 млрд. кВт • ч. В мире потребление первичных энергоресурсов в 1990 г. составило 11,2 млрд. т у.т., в 2000 г. — 13 млрд. т у.т. (увеличение 15 % при росте ВВП примерно на 25 %). Темп роста энергопотребления первичных ТЭР до 2020 г. составит 1,0—2,8 % при среднегодовых темпах экономического роста 1,5—4,0 %.

Энергетическая стратегия России заключается в более эффективном использовании природных энергетических ресурсов, обеспечивающем создание условий для перевода экономики страны на энергосберегающий путь развития и уменьшения негативного воздействия ТЭК на окружающую среду. Время дешевых энергоресурсов в стране закончилось. Ставя в этой связи задачу трансформации структуры промышленного производства, предполагается изменение динамики (по промышленности всего 100 %) для ТЭК 2000 г. — 28,4 %; для благоприятных/неблагоприятных условий 2010 г. — 19,2 и 24 %; для металлургии соответственно 12,9 и 15 %. Ориентиры по энергоемкости ВВП: 2000 г. — 1,44 т у.т./долл.; 2005 г. — 1,21; 2010 г. — 1,03 т у.т./долл.; электроемкости ВВП соответственно 1,37; 1,21; 1,10 кВт • ч/долл.

Существующая доля затрат на энергию и топливо в общих затратах предприятия высока и в целом по России представлена в табл. 7.2.

Реализация энергетической стратегии России, включая проблемы энергообеспечения и энергосбережения в черной металлургии, может осуществиться лишь в условиях гармонично регулируемой рыночной экономики, которая предусматривает открытую рыночную модель с гибким государственным воздействием, стимулирующим подъем отечественного производства в конкурентных условиях, экономическую эффективность и качество продукции, развитие инновационной и инвестиционной деятельности. Но сегодня все это тормозится относительно высокой энергоемкостью национального дохода, в 3,5—3,7 раза большей, чем в развитых странах, в которых, что существенно, за последние 25 лет энергоемкость ВВП уменьшилась на 20—30 %. В России же, в отличие от этой (безусловно позитивной) тенденции, за время реформ с 1990 г. энергоемкость возросла еще на 20 % (в 1998 г. — на 3,2 %), лишь относительно стабилизировавшись в последние два года (1999 и 2000 гг.), когда рост промышленного производства превысил рост выработки электроэнергии. Энергоемкость отраслей экономики по конечной энергии составляла, МДж/руб.: 45,98 в 1955 г., 52,67 в 1965 г.: 46,55 в 1989 г., 46,82 в 1990 г.

После достигнутого в 1990 г. максимума выработки электроэнергии 1074 ТВт • ч и падения к 1998 г. ее до 812 ТВт • ч начался рост электропотребления, вызванный экономическим подъемом (1999/1998: изменение ВВП 116,2 %, объемов производства по промышленности в целом 108,1 %) Это актуализирует проблему надежности энергоснабжения. В 1999 г. страна потребила 651 ТВт • ч, в том числе промышленность 334 ТВт • ч (51,4 %) Наиболее крупными промышленными потребителями явились цветная металлургия (12 %), транспорт и связь (9,4 %), черная металлургия (8,4 %), машиностроение и металлообработка (6,5 %), химия и нефтехимия (5,7 %). Население потребило 105 ТВт ч (16,1%). В 2000 г. продолжился экономический подъем: за 1 е полугодие ВВП возрос на 7,3 % при промышленном росте 10,3 %.

Программа энергосбережения, повышения эффективности и дальнейших преобразований в электроэнергетике РФ предусматривает до 2005 г. суммарную экономию ТЭР 365— 435 млн. т у.т. и снижение энергоемкости ВВП на 13 % (обращаясь к промышленности, называют цифру экономии 100 млн. т у.т. в год). Отдельные отрасли, например, черная металлургия, за счет стратегии технологического переоснащения рассчитывает значительно сократить расход энергоресурсов

Черная металлургия остается крупнейшим потребителем топливноэнергетических ресурсов, что влечет высокую долю затрат в себестоимости продукции (табл. 7.3, данные во времени не привязаны изза ценологических, в данном случае иллюстративных свойств). В целом доля ТЭР в себестоимости черной металлургии составляет 25— 30% (включая кокс), в алюминиевой — 35—42 %, что почти вдвое превышает в среднем аналогичные показатели стран ЕЭС. В электропотреблении страны доля черной металлургии медленно уменьшается (1965 г — 9,9 % от вырабатываемой в СССР, 1970 9,8 %, 1975 9,4 %, 1980 9,1 %, 1985 8,8 %)

Потребление на производство основных видов продукции:

При общем электропотреблении в 1999 г. 650,9 ТВт ч и промышленном 334,3 ТВт • ч (51,4 %) потребление черной металлургией составило 54,3 ТВт ч (6,5 %) и максимум нагрузки в характерный зимний день — 5871 МВт (4,8 %максимума ЕЭСР). В металлургии начался рост производства, который в 1999 г. по отношению к 1998 г. составил по электростали 121,8 %; по готовому прокату 116,2 %; трубам 114,7 %. Рост продолжился и в 2000 г. с ожидаемым прогнозом на 2005 г.: прокат — 45, сталь — 54 млн. т. Одновременно обнаружилось не наблюдавшееся в 1950— 1990 гг опережение темпов роста производства относительно электропотребления По черной металлургии в 1999 г. соотношение составило 114,4 и 108,5 %, по цветной 108,5 и 103,9 %. Наблюдается и прогнозируется перелом в подходе к энергосбережению, т.е. неизбежно снижение энергоемкости ВВП и энергоемкости стали и проката, в том числе и за счет высоких технологий.

Осуществляемая реструктуризация черной металлургии продолжает пока тенденцию роста удельных расходов энергии (табл. 7.4, 7 5), который наблюдается с 50х годов, сохраняя в отрасли энергоемкость в дватри раза выше, чем в развитых странах. Поэтому, говоря о стратегии нового века и необходимости сокращения в ближайшие пять лет расходов энергоресурсов на 40—60 %, снижения производственных издержек на 18—20 %, повышения производительности труда в 4—5 раз, нельзя не поставить вопрос о тех теоретических предпосылках, на которых основывались электрификация страны и стратегия энергосбережения.

Для повышения действенности энергосберегающей политики, начатой с принятия закона «Об энергосбережении» и Федеральной целевой программы «Энергосбережение России», предполагается осуществление целостной системы мер, стимулирующих эффективное использование энергии. В рамках этой системы включаются административнонормативные меры — пересмотр существующих норм, правил и регламентов, ужесточающих требования к энергосбережению; совершенствование учета и контроля энергопотребления; установление стандартов энергопотребления и энергопотерь, включая санкции за их нарушение и более высокую плату за неэффективное расходование; обязательную сертификацию энергопотребляющих приборов и оборудования массового применения, проведение регулярного энергоаудита,хозяйственные стимулы — освобождение от налога на прибыль инвестиций, направляемых на организационные и целевые технологические меры по энергосбережению; снижение ставок НДС на оборудование и материалы пропорционально повышению их энергетической эффективности относительно установленных нормативов; поддержка нетрадиционных энергосберегающих схем (лизинг энергоэффективного оборудования, доступ сэкономленных энергоносителей к сетям естественных монополий и др.); предоставление государственных гарантий и финансовой поддержки энергосберегающих проектов; активизация Федерального фонда энергосбережения; введение системы материального стимулирования персонала; ускоренная амортизация энергосберегающего оборудования; популяризация экономии электроэнергии, обучение персонала, создание доступных банков энергосберегающих мероприятий, техники, технологий, материалов, продукции, защиты природы; конференции и семинары; пропаганда энергосбережения.

При реализации технологического потенциала энергосбережения различаются три категории мероприятий:

1) малозатратные мероприятия, которые сводятся к наведению порядка при использовании энергии, устранению потерь при передаче и хранении, соблюдению энергоэкономичных режимов, смене энергооборудования избыточной мощности, оснащению потребителей счетчиками;

2) мероприятия, сопутствующие техническому перевооружению, когда энергосбережение определяется изменением используемой техники, технологий, материалов, конечной продукции;

3) капиталоемкие мероприятия, требующие целевых инвестиций и реализуемые, если эффект энергосбережения приемлем по срокам окупаемости.

Согласно «Энергетической стратегии» на первом этапе цены энергоносителей будут расти на 15—20 % в год (без учета инфляции). Цены на газ потребуется увеличить к 2003 г. в 2,5 раза, к 2005 г. еще в 1,4 раза. К 2007 г. планируется вывести их на уровень мировых (повышение в 3,7 7 раз по сравнению с 2000 г.). Электричество подорожает в 1,6—1,7 раза к 2003 г., еще в 1,6 раза к 2005 г., к 2010 г. тариф по сравнению с действующим возрастет в 3,3—3,5 раза (без учета инфляции). Это вызовет увеличение энергетической составляющей в энергоемких отраслях (черной и цветной металлургии, химии и лесохимии, тяжелом машиностроении, производстве стройматериалов) в пределах 6—8 %. В пределе внутренние цены на энергоресурсы будут приближаться к равновесию с ценами мирового рынка, т.е. отличаться от них лишь на величину затрат на транспортировку, включая плату за транзит. Это значит, что цены на нефть и газ будут ниже мировых на 20— 25 % для Европейской части страны, 30—35 % на Урале, вдвое — в районах добычи топлива.

Уже сейчас следует иметь в виду, что до 20 % потенциала энергосбережения можно реализовать при затратах до 15 долл. за 1 т у.т., что реально уже при действующих в стране ценах на топливо. Могут быть рассмотрены и мероприятия стоимостью до 60 долл. за 1 т у.т., составляющие около 15 % энергосбережения. Набирает силу новое направление научнотехнического прогресса, действующее в сторону индивидуализации энергоснабжения и отражающее «встроенность» энергетики в производство конечных потребительских продуктов и услуг.

Вопрос об экономии энергоресурсов в нашей стране был сформулирован еще в конце 20х годов одновременно с решениями об индустриали

зации и опирался на «идеологию нормирования». Создание в 1944 г. Главгосэнергонадзора при НКЭС СССР, отраслевых Главэнерго, служб главного энергетика на предприятиях диктовалось необходимостью технически обоснованного нормирования, без которого «борьба коллектива энергетиков, технологов, металлургов, механиков за экономию электрической и тепловой энергии не может быть поднята на высокий уровень» (из Постановления Государственного Комитета Обороны от 18 мая 1944 г. «Об экономии электроэнергии в промышленности»). ГКО обязал дважды в год пересматривать и утверждать в Госплане технически обоснованные удельные нормы расхода электроэнергии и топлива на основные виды своей продукции. Идеология этого подхода, соответствующая первой научной картине мира (см. ве роятностностатистический и ценологический подходы, изложенные в разд. 2), все еще сохраняется без существенных изменений практически уже 70 лет, хотя становятся и стали принципиально иными материальные основания производства черных металлов и услуг, оказываемых отрасли и отраслью, — их техника, технологии, материалы, продукция, экология.

Сейчас следует не только констатировать теоретическую и практическую несостоятельность действовавших и действующих организационных и иных мер, направленных на энергосбережение, но объяснить, почему столь велика энергоемкость ВВП, предложить принципиально новую систему реализации энергосбережения в ее технической и организационной части.

Основными положениями Энергетической стратегии России до 2020 г., утвержденной Правительством РФ 23 ноября 2000 г., предусматривается, что динамику повышения энергетической эффективности экономики России до 2020 г. наряду со структурной перестройкой экономики в целом (и электроэнергетики в частности) будет определять интенсивное проведение целенаправленной энергосберегающей политики, опирающейся на располагаемый потенциал организационного и технологического энергосбережения. В сложившихся условиях развития рыночной экономики и соотношении внутренних и мировых цен на энергоресурсы предполагается, что обеспечение общего потенциала энергосбережения в 400 млн. т у.т. к 2020 г. требует инвестирования в объеме 7—17 млрд. долл. в период с 2000 по 2010 г. и 25—50 млрд. долл. — в следующем 10летии.

Деятельность в стране по реализации потенциала энергосбережения (даже при наличии таких нормативноправовых актов, как Федеральный закон «Об энергосбережении» от 3 апреля 1996 г. № 28ФЗ, Федеральная целевая программа «Энергосбережение России на 1998—2005 гг.», утвержденная Правительством РФ от 24.01.1998 (№ 80), ряд других постановлений и целевых программ) не дала заметных результатов в снижении энергоемкости экономики России. Принципы развития рыночной экономики сами по себе не создали в стране условий, которые заставили бы работать нормативноправовые акты, на что надеялись их разработчики. И сегодня уже ясно, что без реального системноправового регулирования и поддержки со стороны государства значительного снижения энергозатрат добиться сложно, а направить необходимый объем иностранных инвестиций в условиях высоких издержек производства в энергосбережение вряд ли возможно.

Для обеспечения реального снижения энергоемкости черной металлургии, когда внутренние цены на энергоресурсы отличаются от мировых цен, а заинтересованность и производителей, и потребителей в их сбережении достаточно низка, необходимо в проектах и на каждом предприятии разрабатывать Систему регулирования реализации процесса энергосбережения, построенную на основе оценки для каждого участка, отделения, цеха, производства и завода в целом эффективности, энергоемкости и эффективных удельных норм расхода энергоресурсов (нормирования удельных энергорасходов на новых теоретических вероятностностатистических и ценологических основаниях), затрат производства и реализации продукции (услуг). Механизмы функционирования Системы эффективной энергоемкости опираются на положения Федерального закона «Об энергосбережении».

Уровень эффективности использования ТЭР в стране при производстве любого вида продукции и реализации услуг должен соответствовать достигнутому и экономически оправданному уровню развития создаваемой и работающей техники, используемой технологии, преобразуемых материалов при соблюдении требований к охране окружающей среды. Этот уровень может быть оценен отношением фактической удельной энергоемкости затрат при производстве и реализации продукции (услуг) к ее нормативному значению, которое индивидуально для каждого предприятия и должно быть научно определено на основе современных взглядов на созданные предприятия, производства, цехи, с учетом поправки, выражающейся соотношением фактической величины экологического влияния потребления ТЭР при производстве этой продукции (услуг) к его нормативному значению.

Поясним фактическую, нормируемую и эффективную энергоемкость на примере электроемкости. Это понятие применялось при проработке второго плана ГОЭЛРО — строительства УралоКузнецкого комбината (Постановление ЦК ВКП(б) от 25.01.1931) и других* гигантов металлургии, химии, машиностроения. Оно было возвращено в научный, практический и вузовский обороты, когда выяснилось неудовлетворительное положение, которое сложилось в стране с расчетом электрических нагрузок и определением других параметров электропотребления после директивного применения методики, основанной на данных по отдельным электроприемникам (расчеты снизу вверх). Ошибки в расчетах достигали 50—200 %, загрузки силовых трансформаторов 25— 40 % (в осуществленных проектах 80х годов она оказалась еще меньшей), распределительных сетей 2030 %. Среднегодовой коэффициент спроса для предприятий с преимущественно двигательной нагрузкой не превышал 0,20—0,25.

где А6Ур электропотребление за временной интервал по предприятию в целом, отнесенное к любому (не обязательно лидинговому) виду Mt продукции на 6Ур — шестом уровне системы электроснабжения (границе раздела предприятие — энергосистема). Она отличается от удельного расхода на производство /того вида продукции тем, что показания счетчика и объем продукции (услуг) принимаются для одного и того же физически (территориально, административно) выделенного объекта

где Aj — электропотребление (/' = 5, 4, 3, 2) производства (5Ур), цеха (4Ур), отделения (ЗУр), участка (2Ур). Заметим, что А5Ур по физическому смыслу можно в большей степени называть электроемкостью, так как производство может состоять из нескольких цехов, зданий, сооружений, установок.

При равенстве знаменателей числитель в (7.1) включает расход электроэнергии всеми подразделениями предприятия. Это общий расход, фиксируемый коммерческими счетчиками вне зависимости от места установки и оплачиваемый потребителем (абонентом) по договору.

Числитель в (7.2) — расход электроэнергии, фиксируемый счетчиком технического учета на стороне щита (распределительного пункта, шкафа) низкого напряжения 2Ур, на стороне трансформатора 10(6)/0,4 кВ — ЗУр, на вводах распределительной подстанции РП 10(6) — 4Ур, на стороне 35, 110, 220, 330 кВ ГПП (ПГВ) — 5Ур. В качестве примера приведем фактическую величину электроемкости по предприятиям черной металлургии (по отрасли в целом), которая составила в 1985 г. по стали Аж = = 950 (по ЗападноСибирскому металлургическому комбинату: 1998 г. — 684; 2000 г. — 533; по Магнитогорскому: 1999 г. — 562 кВт ¦ ч/т) и по прокату Аэп= 1100 кВт ¦ ч/т; в 1999 г. по чугуну 1358 и по стали 1091 кВт • ч/т; при удельной величине по конвертерной стали Аудс = 32,3 и прокату по отрас ли Лудп— 115,5 кВт ¦ ч/т (1998 г. соответственно 39 и 159).

Нормируемая величина по предприятию АЭ1 и Ауд1 по производству, цеху, отделению, участку определится как математическое ожидание в пределе нормального распределения суточных (сменных) расходов электроэнергии при штатной технологии (при исключении дней с величиной электропотребления, равной постоянной составляющей, и дней с ценологическими нарушениями) или как статистически достоверная при корреля ционнорегрессионном анализе электропотребления и продукции для моно и полиноменклатур ного производства плюс с. Эффективная величина АЭ1 и Ауд1 определится исключением ценологической составляющей — площади под кривой Яраспределения.

Федеральный закон «Об энергосбережении» и Энергетическая стратегия России до 2020 г., ставя задачи по энергосбережению и оценивая его величину, не предлагают механизма реализации, методик оценки эффективности электроемкости, общих и удельных расходов электроэнергии на перспективу, определения норм и лимитов электропотребления, объемов энергосбережения для существующей технологии и при техническом перевооружении производства и отдельных технологических процессов. Не предлагаются также и методики для организаций бюджетного финансирования, организаций других форм собственности, где параметры электропотребления не могут быть связаны с результатами их деятельности (проблема энергосбережения далее рассматривается на примере электроэнергии, как универсального вида энергии и существенной составляющей энергобаланса).

Для обеспечения энергосбережения необходимо освоить и внедрить методологию, основанную на техноценологических представлениях и утверждающую:

1. Иерархию уровней системы электроснабжения, определяющую особенности измерения, контроля, прогнозирования, нормирования параметров электропотребления и оценки эффективности системы энергосбережения.

2. Систему электроснабжения в целом по количеству электроприемников, трансформаторов, высоковольтного и низковольтного оборудования и сетей следует рассматривать как сообщество электротехнических изделий — технопеноз (табл. 7.6 наглядно демонстрирует количественную сторону электрического ценоза). Это влечет ряд следствий: а) для целей эксплуатации и ремонта система электроснабжения выделяется конвенционно; границы балансовой принадлежности и эксплуатационной ответственности (предприятие энергосистема) определяются по договору потребителя с энергоснабжающей организацией; б) количество элементов, образующих систему электроснабжения, велико (практически бесконечно), как и количество связей между ними, и сочетаний возможных режимов работы (ценологические свойства проявляются при количестве приемников от десятков штук, т.е. уже для мелких предприятий и организаций, для цеховых и городских подстанций 10(6)/0,4 кВ); в) схема (структура) электроснабжения не может совпадать с административнохозяйственным делением предприятия и размещением зданий, сооружений, установок, изображаемых на генеральном плане, а границы электрики не совпадают с границами технологическими, механиков, водоснаб женцев и др.; г) во времени схема электроснабжения и технологические, организационные и другие структуры изменяются по разным законам, а поэтому уравнения, связывающие их, не имеют устойчивых во времени коэффициентов; д) отдельные энергоемкие агрегаты (дуговая сталеплавильная печь, компрессорная установка) могут и должны обсчитываться прямым счетом и статистическими методами.

3. Расчет параметров электропотребления не может основываться на исследовании множества электроприемников: невозможны прямой расчет электрических нагрузок, расчет расхода электроэнергии за сутки, неделю, месяц, квартал, год; невозможно и энергосбережение, основанное на исследовании потребителем каждого работающего электроприемника (отсутствует суммируемость).

4. Для множества однотипных предприятий не могут быть предложены ни единая величина эффективного энергосбережения, ни единая норма, основанная на среднем (математическое ожидание), т.е. каждое проявляет индивидуальные ценологические свойства и требует индивидуального обследования, учета, нормирования, организации энергосбережения. Примером неприменимости среднего могут служить удельные расходы электроэнергии по чугуну или прокату за 20 лет по всем предприятиям металлургии (1985 г., прокат: шах ВерхИсетский — 2221 кВт • ч/т, min Кон стантиновский — 36,5; чугун: Енакиевский — 3,6, Новолипецкий — 41,5 кВт • ч/т) или сравнительные данные по электропотреблению больниц с одинаковым количеством койкомест.

5. Все режимы любого потребителя по электропотреблению теоретически можно свести к трем типам: 1) постоянная составляющая — режим, соответствующий расходу электроэнергии при отсутствии выпуска продукции (режим выходного или праздничного дня, аварийная броня); 2) нормальная (гауссова) составляющая — режим, соответствующий электропотреблению при нормальном ходе технологического процесса, характеризующий «нормальный» день (сутки, смену, технологический цикл) по условиям технологии и объемам выпуска продукции, метеорологическим условиям и др.; 3) ценологическая составляющая (теоретически не поддающаяся нормированию по величине удельного расхода) — режим, соответствующий электропотреблению при неконтролируемом воздействии на технологический процесс внешних возмущающих факторов (социальных, организационных, технологических, технических).

6. Прогнозирование, система нормирования и энергосбережение должны строиться сверху вниз в соответствии с иерархией системы электроснабжения. Для завода в целом (6Ур) должна оцениваться величина эффективной электроемкости, а для отдельного производства (5Ур, в отдельных случаях 4Ур и в случае необходимости ниже) производится оценка величины электропотребления и энергосбережения, тем самым определяя направление наиболее эффективного менеджмента. Учитываются все три режима электропотребления, параметры которого представляются одним числом.

7. Для низших уровней системы электроснабжения (отделения, участки, цехи, отдельные энергоемкие агрегаты) нормирование осуществляется после проверки на соответствие нормальному закону распределения по величине математического ожидания; для ценологических отклонений нормируются не удельные расходы, а лимит электропотребления для данной нестандартной ситуации.

Таким образом, государственное управление рациональным использованием ТЭР не может основываться на жестком государственном нормировании всего — оно должно быть передано хозяйствующим объектам и обеспечено методически. Но государство должно иметь механизм оценки эффективности использования энергоресурсов, который и предлагается.

С ценологической точки зрения энергоемкость (электроемкость) продукции по предприятию (организации), по производству (переделу) и нормы расхода энергии на производство единицы продукции (работ, услуг) применительно к участку, отделению, цеху всегда индивидуальны. Сама постановка вопроса о том, что на производство любого вида продукции из 24 млн. наименований выпускавшихся видов (например, в СССР) могут быть установлены эффективная энергоемкость и норма, единая доля подотрасли, отрасли, региона, страны, — ошибочна. Нельзя также при нормировании выделять так называемые групповые, технологические нормы расхода, выделять и нормировать расход электроэнергии на водоснабжение, отопление, вентиляцию, освещение, внутрицеховой транспорт и др. Следует норму (точнее — расход электроэнергии по физически выделяемому зданию, сооружению, установке или административно выделяемым участку, отделению, цеху) соотнести со схемой электроснабжения (с измерением по аппаратным, организационным, программным возможностям).

Такое требование вытекает не только из общетеоретических ценологических представлений, но и из того, что физически невозможно разделить (и проконтролировать по счетчику) расход электроэнергии в цехе на нетехнологические составляющие. В отдельных случаях конвенционно (следовательно, в высшей степени субъективно) и отнесение электроприемника, например, к вентиляции или технологии, к водопотреблению или охлаждению агрегата, т.е. оно неформализуемо. Само понятие разнородной или однородной продукции с техноценологической точки зрения также неопределенно (например, даже сортовой прокат кроме деления по профилеразмерам отличается маркой стали, следовательно, и расходом электроэнергии). Расход электроэнергии зависит и от объема единичной партии, количества перевалок в смену, социальных и иных факторов и др. Следует учитывать и эксергию разных ТЭР, и неравенство по эффективности единицы сэкономленной энергии по технологическим переделам (поэтому наибольший эффект для государства — энергосбережение у потребителя).

Что касается мероприятий по энергосбережению применительно к участку, отделению, цеху, то при аудите (обследовании), конечно, необходимо разделять расход электроэнергии по составляющим, опускаясь до отдельных энергоемких агрегатов, машин, технологических линий и установок, но это имеет лишь отдалённое отношение к нормированию.

Во всех случаях необходимо увязывать расход энергии по физически или административно выделенному объекту с объемом выделенной продукции, проходящим по бухгалтерской отчетности с детализацией по времени (смена, сутки и т.д.).

Ошибочно прибавление к так называемой технологической или общепроизводственной норме затрат от транспорта, механического, литейного, электроремонтного и вспомогательных цехов; от насосных, компрессорных и других энергетических установок; от заводских лабораторий, медицинских, охранных, административных, информационновычислительных и прочих подразделений и служб. Каждое из таких отдельно стоящих зданий (или выделенных отдельно служб) должно нормироваться так же, как и для основного производства, с той лишь разницей, что для них обязательны посуточный учет электроэнергии и экспертное введение понятий постоянная и ценологическая составляющие, нормальный день.

Таким образом, за нормативный показатель использования ТЭР при производстве и реализации конкретной продукции (услуг) Рн принимается величина нормативной для данного предприятия энергоемкости затрат и удельных расходов энергии при производстве и реализации этой продукции (услуг), определяемая при ранжировании и кластеризации официальных справочных материалов или расчетным методом в установленном порядке. Удельный показатель Рф использования ТЭР при производстве и реализации продукции (услуг) определяется в процессе проведения экспертизы на стадии проектирования предприятия или его энергетического обследования при эксплуатации.

В конечном счете система, созданная на каждом предприятии, позволит: 1) определять по нормативному принципу потенциал реального энергосбережения; 2) ранжировать энергопроизводителей по использованию энергоресурсов; 3) осуществлять надзор (контроль) за эффективностью использования потребляемых ресурсов; 4) управлять процессом реализации энергосбережения во времени, ужесточая нормирование в сочетании с административным и материальным воздействием, приближая процесс к чисто экономическому; 5) организовать энергетическое обследование и экспертизу, прогноз и надзор за снижением энергоемкости, статистический учет энергосбережения, поддержку процесса реализации потенциала энергосбережения, разработку, утверждение и конкурсный отбор энергоэффективных проектов.

Глубокая связь развития металлургии и энергетики объединяет некоторые общие для них проблемы: 1) абсолютная и удельные потребности в энергии; 2) структурные изменения в объемах и качестве требующейся энергии, в потребности топлива и органического сырья, ориентирование на электроэнергию, т.е. учет энергии — максимальной работы, которую может совершать термодинамическая система при переходе от данного состояния до равновесия с окружающей средой; 3) экологическое воздействие, сводимое пока к защите водного и воздушного бассейнов и мало учитывающее шумовое, тепловое, электромагнитное, антропогенное давление на природу.

Поскольку технологические возможности для защиты окружающей среды ограничены, а загрязнение природной среды, превышающее ее способность к самоочищению, чревато экологической катастрофой, вывод о необходимости разумного самоограничения безусловно верен. Реализация такого самоограничения на практике в исследованиях энерготехнологических комплексов (доменного, сталеплавильного, прокатного производств), где используются разные по качеству и количеству энерготехнологические потоки (сырье, жидкий чугун, сталь, колошниковый и коксовый газы, мазут, дутье, пар, воздух, вода, природный газ и т.д.), требует применения эк сергетических методов исследования.

Эксергия — мера ценности энергии, то количество энергии, которое может быть превращено в полезную работу в конкретных условиях. С этой точки зрения все виды энергии принято делить на три класса: I) неограниченно превращаемые формы энергии, которые не характеризуются энтропией (кинетическая, потенциальная, электрическая, магнитная, гравитационная и др.); 2) ограниченно превращаемые, которые имеют энтропию, отличную от нуля (внутренняя энергия окружающей среды, химическая энергия, тепло при температуре, отличной от температуры окружающей среды, и др.); 3) непревращаемые при заданных параметрах окружающей среды (например, внутренняя энергия систем, находящихся в равновесии с окружающей средой).

Эксергетический метод — метод анализа, оптимизации и синтеза технических систем преобразования энергии и вещества, рассматриваемых во взаимодействии их с окружающей средой. Эффективность его возрастает при совместном использовании его с другими подходами термодинамики, экономики, теории систем и техноценозов. Чем более совершенна система с позиций эксергетической и техникоэкономической оптимизации, тем меньший ущерб в общем плане она наносит окружающей среде. Оценка эксергетической эффективности производства по величине отношения эксергии полученных продуктов к эксергии, затраченной на их производство, позволяет оценить и «вредную работу», совершаемую при этом над окружающей средой (чем выше химическая эксергия производственных отходов, тем большее воздействие на окружающую среду они могут оказывать).

Так проблемы энергосбережения переплетаются с экологическими проблемами. Для их решения целесообразно создание энергоэкономичес кого информационного банка данных металлургического предприятия, на основе которого должен осуществляться мониторинг. Обязательным элементом банка являются интегральные показатели экологоемкости процесса /, ресурсоемкости п, экологичности производства Сэ, эксергетичес кий <^экс и тепловой КПД. Коэффициент ?э показывает отношение чистого полезного эффекта (продукт за вычетом выбросов) к израсходованным природным ресурсам и позволяет количественно оценить степень замкнутости действующих и проектируемых производств по отношению к окружающей среде. Эти показатели могут выражаться в единицах массы, энергии, могут быть и в денежном выражении, наиболее целесообразно выражать их через энергию сырья, энергоресурсов, продуктов и выбросов. В табл. 7.7 приведены экологические и эксергетические показатели работы Карагандинского металлургического комбината.

Для оценки возможности энергосбережения наибольший интерес представляют те узлы технологического процесса, в которых происходит наибольшая потеря работоспособности тепла. Поэтому применение методов энергоэкономи ческого анализа может привести к корректировке подходов в области оценки КПД. Исследования химической эксергии топлива показывают, что низшая рабочая теплота сгорания преувеличивает теплотворную способность топлива, т.е. реально при сжигании топлива совершается работа несколько меньшая, используемая при оценке эффективности теплового оборудования. Обратимся к общей модели процесса преобразования энергии (рис. 7.1) и отметим, что каждая технологическая операция, например, в системе «стальпрокат» ведет к потерям.

С экономической точки зрения каждому преобразованию может быть поставлена в соответствие стоимость, представляющая сумму затрат, связанных с приобретением, транспортировкой и преобразованием энергоносителей (сырья) в ходе производства полезного продукта (рис. 7.2).

Если поток полезной энергии от узла к узлу уменьшается, то поток стоимости постоянно увеличивается. Стоимостная модель не изоморфна энергетической, так как в первой нечего поставить в соответствие энергетическим потерям теплового баланса.


Однако есть способ построения стоимостного аналога потоку эксергии (работоспособности тепла) поток эксергии в кумулятивном выражении — в системе координат, когда в конечном продукте учитывается не только работоспособность данного вида энергии, но и всех тех энергетических затрат, с которыми было связано производство данного продукта, — качественно не отличается от потока энергии (см рис 7 I) Взгляд на модели позволяет утверждать неравнозначность потерь на разных уровнях преобразования, сущность которой в том, что равные в энергетическом выражении потери энергии, происшедшие в первом и втором узлах преобразований в технологическом процессе, не равны в стоимостном выражении 1 ГДж потерь в первом узле ниже в стоимостном отношении (дешевле), чем во втором Отсюда проведение энергосберегающих мероприятий принесет больший экономический эффект (при энергетическом равенстве) на последних этапах преобразования энергии, чем на начальных Таким образом, наиболее эффективными считаются мероприятия по энергосбережению, проводимые у потребителя, а не у производителя В качестве критерия эффективности может быть введен специальный коэффициент эффективного использования стоимости, равный отношению удельной стоимости (стоимости единицы) полезного отпуска энергии к удельной стоимости входящего потока энергии

При определении расхода энергии важно осознать, что это вопрос технолога, а уже затем — энергетика Технолог (доменщик, прокатчик, сталеплавильщик) должен оценить расход энергии не только на собственно технологический процесс, агрегат, линию (это он изучает), но и на тот техноценоз, который он создает (проектирует, строит, налаживает) или эксплуатирует, например цех в целом В этом случае учитываются все затраты на вентиляцию, шлакоудаление, газоочистку, столовую и тд — словом, вся поступающая энергия Однако это не отменяет необходимости составления баланса по каждому технологическому агрегату

В качестве примера приведем энергетические балансы дуговых сталеплавильных печей (150т и 100т) за плавку, которые могут быть положены в основу определения А для агрегата, кВт ч (%)

Такое определение требует перехода к временному интервалу суткам, неделе, месяцу, кварталу, году Отметим, что суточные удельные расходы электроэнергии по производству (стали, проката и др по заводу в целом) не всегда коррелируют с объемом производства М, а сменные (по

плавкам) дают устойчивые закономерности на статистически достоверном временном ряде. Это же относится к агрегатам (где необходим учет несовпадения времени плавок и начала суток).

В период расплавления скрапа средняя мощность, потребляемая из сети, составляет 0,78 от средней мощности за плавку, меньше теоретически необходимой за счет того, что расплавляемый металл получает 47,8 % энергии от футеровки печи, нагретой за предыдущую плавку. В период расплавления окатышей средняя мощность составляет 1,1 средней мощности за плавку, выравниваются температуры футеровки и жидкой ванны, увеличиваются тепловые и электрические потери. В период доводки по химсоставу и нагрева до температуры разливки металла средняя мощность составляет 0,68 средней мощности за плавку.

При анализе фактических расходов энергии по всем предприятиям (печам, станам, батареям) следует учитывать техноценологические свойства металлургических объектов. Это влечет значительный разброс Ауд (в несколько раз), и это нормально. Возможен, и это надо приветствовать при обосновании, разброс, например, по доменным печам 1:10, по производству проката 1:100 и выше.

Устойчивость показателей сохраняется для каждого из заводов, т.е. становится внутренним свойством и отличием данной системы. При выпуске, например, дуговой сталеплавильной 100т печи заводизготовитель определяет электрические параметры, разброс которых гауссов и невелик. Если идет серия, то параметры можно принять распределенными по нормальному закону, можно говорить о среднем, чем и пользуется проектировщик.

Когда ДСП100 устанавливают на металлургическом предприятии, обеспечение скрапом, защита водного и воздушного бассейнов, сортамент и другие условия превращают пусковой комплекс в индивидуальный, а распределение изделий в нем по повторяемости подчиняется положениям гиперболического Яраспределения. Система превратилась в техноценоз, а электрические и другие параметры могут теоретически сколь угодно отличаться от отраслевого (или другого) среднего.

Обобщая расходы энергии по производствам (переделам), энергетики (традиционно теплосиловой отдел) составляют энергетические балансы в виде сводной таблицы или диаграммы, что нагляднее. Каждый специалистэнергетик составляет локальные балансы: по пару, газу, электричеству и др. — и решает вопросы энергоснабжения: откуда получить, как передать, преобразовать и распределить энергию среди потребителей.

Баланс полезно составлять для всех уровней иерархии предприятия. Следует только отличать подход конструктора, который выделяет некоторый номинальный режим работы и задает паспортный расход ресурсов (энергии). Он, как правило, и выдерживается. Проектировщик же должен рассматривать все режимы, беря за единицу измерения не только цикл технологического процесса, но и такую единицу времени, как год. Рассматривается не одно изделие, а их сообщество, все затраты энергии. Естественно, следует учитывать ремонтные режимы, неполную загрузку оборудования изза соответствующего заказа. Необходима и перспективная экстраполяция на пять, 10, 15 и более лет.

Металлургии присущи особенности технологических процессов и энергетических балансов, усложняющие поиск оптимальных решений:

1) применение кокса, который является и источником энергии для выплавки чугуна, и сырьем для его получения, и основой побочного получения доменного газа; существует дефицит коксующихся углей, порождая необходимость его замены другими видами топлива;

2) преобладание высокотемпературных и силовых процессов (потребление энергии в средне и низкотемпературных процессах составляет лишь около 9 % ее общего годового потребления на предприятии);

3) многообразие видов энергоносителей, используемых одновременно;

4) многократность последовательных (цепных) преобразований и использования энергии при наличии обратных связей в этих цепях;

5) переход части носителей химической энергии в состав металлургических продуктов (например, углерода в чугун) и ее дальнейшее использование в технологическом цикле (сталеплавильный передел);

6) необходимость использовать коксовый, доменный и конвертерный газы, вторичные энергоресурсы;

7) нестабильность составляющих прихода и расхода энергии изза текущей производственной динамики — по видам, количествам, параметрам и направлениям энергопотоков;

8) энергетическая и экономическая неравноценность энергопотоков, связывающих предприятие с регионом.

При анализе использования энергии системой и затрат на ее функционирование в целом необходимо учитывать не только эти сложные условия, характеризующие взаимосвязи частей, но также материальные и энергетические балансы (изменения) этих частей — основных технологических переделов.

Математическая модель системы — совокупность систем уравнений, включающих материальные и энергетические балансы объектов (печей, котлов, турбин), балансы материальных и энергетических потоков по видам и параметрам (сырье, металл, топливо, тепло, механическая и электрическая энергия), связывающие технологические и энергетические объекты и внешние системы, включающие экономические данные и др. Физической сущностью оптимизации является снижение потерь (рассеивания) энергии и материалов в системе в целом; при этом определяется экономический оптимум снижения потерь. Анализ направлен как на совершенствование отдельных объектов, из которых состоит система, так и на совершенствование построения системы.

Практический выход — определение наиболее эффективных направлений энергоемкости продукции; формирование рациональных энерготехнологических структур предприятий при их техническом перевооружении; формирование технических требований к новому технологическому и энергетическому оборудованию; выбор конкретных объектов для первоочередного приложения средств. Мероприятия по дальнейшему повышению эффективности использования топлива в черной металлургии разрабатываются в трех направлениях: 1) экономия топлива в металлургическом агрегате; 2) создание энергосберегающих технологий и менее энергоемких технологических производств, автоматизация тепловых режимов; максимальное использование тепловых и горючих отходов и их использование в смежных производствах. Основные направления энергосбережения должны учитывать особенности производств.

В агломерационном производстве наряду с увеличением производительности агломерационных машин, полезная площадь которых все время увеличивается, важной проблемой является подготовка шихты к спеканию. Снижение колебания содержания железа в агломерате позволяет значительно снизить удельный расход кокса в доменном производстве и повысить производительность доменных печей.

Эффективно автоматическое управление комплексом усреднения, дозирования, укладки, что может снизить колебания содержания железа для кусковой руды в пределах ±0,2 % и для рудной мелочи ±0,05 %. Ввод извести взамен известняка, а также конвертерного шлака позволяет не только сэкономить твердое топливо, но и увеличить прочность агломерата. Существенного сокращения расхода топлива можно достичь увеличением слоя аглошихты, подготовкой шихты к спеканию. На наших агрегатах высоту слоя от 250—300 мм можно поднять до 350—400 мм и затем до 450—500 мм. Около 25 % тепла, необходимого в процессе агломерации, выбрасывается в окружающую среду с охлаждающим воздухом и теплом агломерата.

Эффективны подогрев агломерационной шихты воздухом, отходящим от охладителя агломерата, и замена холодного воздуха горения в горне на подогретый. Все большее внимание уделяется комбинированному нагреву шихты с использованием теплоты внешнего источника. Высокотемпературный подогрев шихты осуществим проса сыванием через нее горячих нейтральных или слабовосстановительных газов, например доменного газа, продуктов сжигания нефти.

Метод раздельного окомкования позволяет не только повысить производительность машин, но и снизить удельный расход топлива и сырьевых компонентов. Утилизация отходов доменного производства позволяет довести долю окомкованной шихты до 20 %. Мелкие фракции получают из пиритных огарков, конвертерного шлака, колошниковой пыли, известняка. Осуществляется накатывание твердого топлива на окомкованную шихту. Актуальна замена коксовой мелочи другими видами топлива — антрацитом, торфом, каменным и бурым углем. Доля угля при производстве агломерата, составляющая около 25 %, может быть доведена до 60 %.

Дальнейшее совершенствование и интенсификация процессов нагрева и спекания аглошихты должны осуществляться за счет улучшения и создания новых конструкций горнов, внедрения эффективных горелочных устройств, в том числе с регулируемой длиной факела; применения ваку умнодутьевого метода спекания шихты, что позволяет снизить присосы холодного воздуха в зажигательный горн.

Увеличение объема производства окатышей вместо агломерата приводит к снижению энергопотребления, суммарные энергозатраты (топливо плюс электроэнергия) на производство 1 т окатышей на 13 кг у.т. меньше, чем на производство 1 т агломерата. Энергоэкономно укрупнение единичной мощности машин до 600 м2 окомкования и увеличение высоты слоя окатышей.

Энергосбережение при производстве окатышей осуществляется по направлениям:

1) реконструкция и модернизация тепловых схем элементов конструкций обжиговых агрегатов и совершенствование режимов термообработки улучшают качество окатышей и обеспечивают снижение топливноэнергетических затрат непосредственно на предприятиях, производящих окатыши;

2) совершенствование технологии производства окатышей, связанное с улучшением свойств сырых окатышей, офлюсованием, применением добавок (твердого топлива), а также внедрение новых технологий, направленных на коренное улучшение качества окатышей. Неизбежное повышение энергозатрат при производстве собственно окатышей нового качества отражается в конечном итоге в доменном производстве в экономии кокса, снижении выноса пыли, форсировке процесса. Увеличение высоты слоя обжига окатышей с 300 до 500 мм дает экономию до 10 % топлива. Возможна высота слоя до 560 мм. В ряде стран применяют окатыши доломитизированные, пористые и с добавкой оливинов, что приводит к стабильному распределению газовых потоков в доменных печах, увеличению их производительности и снижению расхода кокса (примерно на 2— 3 кг/т чугуна).

Доменный процесс наиболее энергоемок. Поэтому энергоснабжению, в особенности снижению удельного расхода кокса, уделяется наибольшее внимание. Снижение возможно в результате улучшения качества шихтовых материалов (снижения содержания мелочи в агломерате фракции — 5 мм, повышения содержания железа в железорудной части шихты, улучшения качества за счет повышения основности и однородности гранулометрического состава). Эффективна работа на железорудной шихте с содержанием 2—3 % фракции менее 5 мм, с долей окускованного сырья до 87,5 %, с содержанием железа в железорудной части шихты — более 58 %. В ряде случаев значительную долю в шихте составляют окисленные окатыши от 50 до 70 %, офлюсованные окатыши с добавкой доломита.

Значительную экономию можно получить в результате увеличения температуры доменного дутья, повышения давления газа на колошнике и применения осушенного дутья. Известны высокотемпературные воздухоподогреватели, обеспечивающие температуру дутья 1300 °С и до 1350 °С, а не 1100 °С. Доменные печи объемом > 3000 м3 могут работать с избыточным давлением газа на колошнике 0,2—0,3 МПа, а не только 0,14—0,2 МПа. Применение осушенного дутья дает возможность не только снизить содержание влаги в дутье, но и поддерживать влажность на постоянном уровне. Для осушки воздуха в качестве топлива используют доменный газ с добавкой коксового, а в некоторых случаях и конвертерный газ, и мазут.

Важной проблемой экономии кокса является вдувание в горн доменных печей топлива разных видов: природного газа с обогащением дутья кислородом, угольной пыли пневмоустановками с непрерывной и прерывной подачей пылеугольного топлива, мазута (специальными фурмами), горючих восстановительных газов.

Создание прокатных станов большой единичной мощности, непрерывной прокатки, автоматизация производства проката привели к определенному снижению энергозатрат, однако проблема экономии энергии остается очень важной в техническом, экономическом и организационном аспектах:

— совершенствование нагревательных средств, обеспечивающих повышение эффективности использования топлива;
— создание технологических линий, обеспечивающих максимальное использование тепла металла предыдущих процессов;
— утилизация тепла продуктов сгорания и охлаждаемых элементов нагревательных устройств;
— увеличение доли непрерывнолитых заготовок.

Совершенствование нагревательных колодцев связано с применением современных рекуперативных колодцев с верхними горелками, которые компактны и характеризуются минимальными затратами энергии. Экономию можно получить высокотемпературным подогревом воздуха и коксодоменного газа, повышением теплосодержания слитков при посаде в колодцы, посадом слитков с жидкой сердцевиной, сокращением пребывания слитков на раздаточных тележках и футеровки тележек, снижением температуры колодца при выдаче слитков, улучшением процессов и режима нагрева слитков.

Можно сэкономить около 30—45 % используемых в нагревательных печах энергетических ресурсов:

— созданием высокопроизводительных и экономичных печей с шагающим подом и шагающими балками взамен устаревших методических печей;
— созданием нового типа изоляции на опорной системе — двойной изоляции с использованием в качестве первого слоя керамического волокна, в качестве второго — бетона огнеупорностью 1600 °С, а также использования для футеровки печей пластических масс вместо штучных огнеупоров;
— оптимизацией нагрева металла, снижения температуры нагрева слябов и заготовок;
— увеличением температуры подогрева воздуха до 400600 °С в рекуператорах новой конструкции;
— созданием новых горелочных устройств с системой регулирования;
— применением печей с более удлиненной подогревательной зоной;
— применением футеровки из керамического волокна, созданием новых уплотнений печей и заслонок;
— оптимизацией режимов работы печей.

Прямая прокатка и прокатка с горячим всадом бездефектных катаных и непрерывнолитых горячих слябов энергоэффективна. Чтобы сохранить температуру > 900 °С, применяют: тепловые экраны или теплоизоляционные крыши на подводящих рольгангах, устройства для подогрева кромок слябов, использование индукционных нагревателей или томильных печей для гомогенизации и подогрева, транспортировку по закрытому туннелю. При прокатке с промежуточным подогревом (горячим всадом) используют как катаные, так и непрерывнолитые слябы. При транспортировке на значительные расстояния применяют специальные тележки с термоизоляцией.

Однако необходимо иметь в виду, что увеличение производства холоднокатаных листов, термоупрочненного, с умягчающей термообработкой проката приводит к значительному увеличению удельного расхода топлива.

В основных производствах черной металлургии к настоящему времени значительная часть установленного теплоэнергетического оборудования отрасли отработала свой ресурс, физически изношена и морально устарела. Существующие состав и возраст энергооборудования, установок и сооружений теплоэнергетического хозяйства в ряде случаев ограничивают показатели технологических процессов, не соответствуют нынешним и перспективным требованиям по энергосбережению и экономии всех видов ресурсов. Ставится задача осуществить техническое перевооружение на базе внедрения нового оборудования и современных технических решений, в том числе структурного характера.

В области природных ресурсов и источников энергии в XXI в. ставится задача обеспечить производство черных металлов в условиях создания экологически дружественного цивилизованного общества: 1) стремление к замкнутому характеру производственного процесса с целью полной ликвидации загрязняющих выбросов; 2) построение общественной системы с оборотным использованием ресурсов (максимальное использование лома, переработка отходов). Фактически любое мероприятие по энергосбережению дает не менее ощутимый экологический эффект. Рекомендуется использовать в промышленности менее энергоемкие технологии и максимально утилизировать вторичное тепло. Вторичные энергоресурсы (как существенный резерв экономии) в черной металлургии России используются недостаточно — лишь на 14 %. С охлаждением печей и дымовыми газами теряется до 25 % тепла на процесс производства стали, из них 8 % можно с пользой утилизировать. К этим мероприятиям относятся: использование тепла агломерационных газов; сухое тушение кокса и утилизация тепла отходящих газов; сухая очистка колошникового газа доменных печей и утилизация его энергии в турбоэлектроагрегатах; сухая очистка конвертерного газа и использование его физического и химического тепла; использование тепла отходящих газов от электропечей для нагрева лома; использование тепла отходящих газов воздухонагревателей доменных печей для подогрева воздуха или горючих газов.

Если комплексно рассматривать энергосбережение, экологию и один из возможных путей развития металлургии, то возможны симбиоз с городами, экологически благоприятное производство. Лом черных металлов и отходы пластмасс как вторичное промышленное сырье образуются главным образом в крупных городах. Поэтому местами строительства металлургических предприятий, ориентированных на переработку вторичных ресурсов, целесообразно выбирать окрестности городов, а промышленные технологии желательно выбирать с максимальным учетом совместного существования (симбиоза) городов и предприятий. В числе наиболее желательных элементов взаимодействия такого металлургического предприятия с окружающим районом городского типа следует назвать: предельно малые выбросы предприятия; переработку им отходов жизнедеятельности района (например, переработку пластмассовых отходов при выплавке чугуна); энергообеспечение района утилизацией тепла низкотемпературных вторичных энергоносителей на металлургическом предприятии.

В аспекте гармонизации производства с окружающей средой в перспективе считают необходимой разработку металлургических процессов, не связанных с выбросом С02, в том числе способа выплавки с использованием водорода. Однако в таком случае потребуется разработка экономичной технологии производства водорода. С другой стороны, говоря о производстве «с нулевым выбросом», вероятно, не следует ограничивать функции доменной печи только выплавкой чугуна. Необходимо исследовать возможности расширения функций этого агрегата с организацией более широкого использования вторичных ресурсов: переработки пыли, шламов и других металлургических отходов, а также отходов пластмасс Можно рассчитывать на вклад металлургии в уменьшение экологической нагрузки также за счет применения в мусоросжигательных установках высокотемпературной плавки, используемой в производстве чугуна и стали.

Важными задачами являются также ограничение образования диоксинов и других ядовитых вешеств в металлургических процессах, уменьшение выхода шлака и его эффективное использование.

Действительно, черная металлургия, как базовая и перерабатывающая отрасль промышленности, занята технологически сложной переработкой большого объема сырьевых материалов, что на выходе предприятия приводит к большому объему твердых отходов. Поэтому при рассмотрении энергоэкологических аспектов металлургического предприятия возникает вопрос переработки отходов, прежде всего — шлаков. Шлаки доменного и других производств (как побочный продукт металлургических процессов) после соответствующей обработки становятся хорошей товарной продукцией и находят широкое применение: это гранулированный продукт для производства цемента, пемза и щебень для заполнения бетонов, песчанощебеночные смеси для промышленного, гражданского и дорожного строительства, в частности как дорожное основание, удобрения для сельского хозяйства, минеральная вата, стеклошлаковая плитка, абразивный материал (к 90м годам коэффициент использования шлаков как вторичного сырья, например, в Японии достиг 95 %). Необходима разработка технологии рафинирования с серьезным учетом состава и свойств шлака в интересах его использования в качестве минерального сырья. Следует ставить целью практически 100 %ное оборотное использование шлаков.

Технологическая концепция развития металлургии до 2005 г. предусматривает модернизацию и реконструкцию производств на всех переделах, а также создание принципиально новых технологий и оборудования, позволяющих снизить затраты при производстве, повысить конкурентоспособность металлопродукции, обеспечить энергосбережение.

Доменные печи останутся основными агрегатами производства чугуна. Существующие мощности обеспечат прогнозируемую потребность для внутреннего и внешнего рынков. Для снижения расхода кокса в доменном производстве намечено внедрение технологии вдувания угольной пыли (на Новолипецком металлургическом комбинате в печах № 4, 5, 6; Магнитогорском — № 1,4, 5; ОрскоХалиловском — № 2, 3, 4; ЗападноСибирском — в печах № 1,2, 3) для снижения удельного расхода кокса на 80—100 кг/т, природного газа на 40 м3/т. Освобождающиеся мощности доменных печей могут использоваться для производства металлизованного сырья.

Ожидаются существенные изменения в структуре выплавляемой стали по способам производства. Предполагается, что в мартеновских печах будет выплавляться около 5 млн. т стали, что составит около 11 %, в основном на заводах небольшой мощности, не имеющих инвестиционных возможностей. Так, на Таганрогском металлургическом заводе реконструируется мартеновское производство с установкой МНЛЗ и АКОС, что снизит расход металла на 150—200 кг/т при прокатке металла на станахавтоматах.

Комплексная технология аглодоменного и конвертерного передела низкокремнистого и низко марганиовистого чугуна позволяет снизить расход кокса в доменном производстве на 68 кг/т, повысить производительность печи на 4—5 %; в конвертерном снизить расход металлошихты на 1— 2 %, извести на 50 кг/т.

Металлизованные окатыши предлагается получать по технологии внутрипечной конверсии природного газа в шахтных печах переоборудованных доменных печей, позволяющей снизить в 2— 4 раза капитальные и на 10—15 % энергетические затраты по сравнению с существующими процессами «Мидрекс» и «ХИЛ».

Заслуживает внимания концепция низкотемпературной технологической схемы производства непрерывнолитого металла улучшенного качества, при котором в процессе непрерывной разливки металла использованием специального оборудования традиционно существующий перегрев стали в ковше (50—80 °С) снижается до 10—20 °С. В концепции минипроизводств разливка металла без промежуточного ковша позволяет снизить капитальные и эксплуатационные затраты (на 5— 7 %), расход энергии (на 40—50 МДж/т), огнеупоров (до 0,5 кг/т), технологические отходы (на 0, 5—1,0 %). Эффект значительно усиливается при прокатке непрерывнолитой заготовки с одного нагрева.

Установка конвертера № 3 на ММ К, влажная обработка стали и две МНЛЗ в кислородноконвертерном цехе № 2 ЗСМК снижают трудоемкость, уменьшают вредные выбросы, снижают расход металла на 150—200 кг/т. Близкие результаты и увеличение производства ванадиевого шлака дает установка МНЛЗ N° 3 в кислородноконвертерном цехе № 1 НТМК.

В электропечах должно выплавляться 19,6—21,8 % стали (9,2—10,7 млн. т), причем значительная часть — в современных высокопроизводительных печах. Электросталеплавильное производство на основе лома эффективно с учетом не только оборотного использования ресурсов, но и экономии энергии. Оно получило особенно активное развитие на минизаводах в США в связи с проблемой накопления лома и благодаря дешевизне.

Электросталеплавильные пехи следует реконструировать, повышая единичную мощность до 0, 81 млн. т/год на базе новых технологических решений. Реконструкция ЭСПЦ на ОХМК повысит производительность печи в 2 раза, снизит расход электроэнергии на 200—250 кВт ¦ ч/т и электродов на 1,5—1,8 кг/т. Такие же результаты ожидаются от реконструкции ЭСПЦ КузМК. Реконструкция ЭСПЦ № 2 с установкой АКОС и МНЛЗ на Златоустовском металлургическом заводе повысит качество проката и снизит расход металла на 150—200 кг/т проката. Снизить энергетические и материальные затраты, улучшить экологию ставит целью «Ижсталь» в результате строительства ЭСПЦ № 1.

В шихте электропечей на интегрированных заводах намечается использовать до 30 % жидкого чугуна. Для замены твердого чугуна должен найти применение синтиком (около 1 млн. т), применение которого обеспечивает снижение расхода энергоресурсов и затрат в целом в сталеплавильном производстве на 15 и 45 % соответственно.

Более 75 % стали в России должно разливаться на МНЛЗ. За пятилетие намечается ввод в эксплуатацию дополнительных мощностей на 11,9 млн. т. Это позволит вывести из эксплуатации ряд блюмингов 1250 и 1300 и заготовочных станов. Планируется внедрение или увеличение использования агрегатов «ковшпечь».

Основной технологической концепцией развития прокатного производства является расширение применения литой заготовки вместо катаной с максимальным приближением размеров заготовки к готовому профилю. Наряду с этим намечается снижение затрат энергии (до 30 %) за счет использования при термообработке тепла прокатного нагрева и низкотемпературной прокатки. Предусмотрено совершенствование конструкции узлов прокатных станов, систем автоматизации технологических процессов, контроля и управления качеством металлопродукции.

Завершение строительства прокатного стана 350 на Оскольском ЭМК повысит прочностные свойства проката, сократит в 5—6 раз время термической обработки, в 1,5—2 раза энергозатраты. Снижает энергозатраты установка стана горячей прокатки Стеккеля в линии ЭСПЦ6 (литейнопрокатный модуль).

Прогнозируется сокращение средств термической обработки на 50 % (в настоящее время действует 2000 участков) за счет внедрения новых технологических процессов (ТМО, обработки с прокатного нагрева, сокращения ПФО), а также оптимизации сортамента металлопродукции. Намечается сокращение количества марок в сортаменте металлопродукции на 30—40 %.

Решение задач энергосбережения крупным потребителем электрической и тепловой энергии невозможно без стратегии, конкретной «Программы энергосбережения», разработанной на предприятии и включающей внедрение систем контроля и учета энергоресурсов, развитие собственных энергоисточников, утилизацию вторичных энергоресурсов, создание АСУэнерго, разработку режимов рационального потребления энергоресурсов, внедрение энергосберегающих технологий и оборудования.

Основные положения концепции энергосбережения рассмотрены на примере ММ К, ориентированного на выпуск 8—9 млн. т стали в год. В концепции заложено: 1) сокращение потребления энергетических ресурсов; 2) полная утилизация и эффективное использование вторичных ресурсов; 3) максимальное развитие собственных энергетических мощностей. Программа предусматривает комплекс организационнотехнических мероприятий: развитие Центра энергосберегающих технологий; оснащение приборами контроля, учета, управления всеми энергетическими ресурсами; создание энергобаланса, разработку прогрессивных норм и лимитов; разработку прогнозных моделей и оптимизацию энергопотребления; развитие комплекса АСУэнерго.

Система нормирования и планирования энергопотребления определяется:

1. Научным обоснованием норм и определением их по зависимостям, связывающим потребление энергоресурсов с основными факторами производства.

2. Возможностью определения норм расхода энергии как агрегированием норм расхода низшего уровня, так и автономно, непосредственно по уравненияммоделям энергопотребления цеха или предприятия в целом.

3. Обеспечением оптимального режима потребления энергоресурсов путем установления удельного расхода энергии как величины минимально возможной или соответствующей оптимальным значениям других производственных показателей.

4. Методическим обеспечением нормирования на высших уровнях (предприятие, отрасль), предусматривающим классификацию объектов по условиям производства и величине потребления энергии, установлением закономерностей потребления для однородных групп объектов и определением плановой меры ее расхода для соответствующих условий производства каждой группы.

Эффективное использование ВЭР дает значительное сокращение покупных энергоносителей, в первую очередь за счет вторичных горючих газов: коксового — среднекалорийного горючего газа, вырабатываемого при производстве кокса; доменного газа низкосернистого, низкокалорийного топлива; конвертерного низкокалорийного газа с высоким содержанием СО, образующегося в результате сжигания углерода в чугуне чистым кислородом.

ВЭР подразделяются на три группы: 1) горючие энергетические ресурсы: доменный, коксовый, конвертерный газы, продукты коксохимического производства — коксовая мелочь, смола и др.; 2) тепловые энергетические ресурсы: физическое тепло отходящих газов, тепло отработавшего пара; 3) избыточное давление газов, прежде всего — колошникового доменных печей, природного при редуцировании. Можно выделить два направления: возвращение ВЭР непосредственно в технологический процесс, позволяющий существенно снизить удельный расход энергии, и использование утилизируемой энергии для выработки энергетических ресурсов (электроэнергии, пара или горячей воды).

Возврат отходящего тепла — эффективное средство экономии энергии. Черная металлургия достаточно эффективна по использованию тепло энергии в сравнении с другими отраслями промышленности. Накопленный и нереализованный потенциал энергосбережения в части утилизации

ВЭР на отечественных предприятиях отрасли высок. Если энергетические затраты отечественных металлургических предприятий в себестоимости металлопродукции составляют 3035 % и более, то на аналогичных предприятиях Европейского Союза — всего 18—22 %, Японии — около 20 %. Утилизация энергоресурсов позволяет снизить расход потребляемой энергии на 30 %.

Использование вторичных ресурсов для замещения покупных энергоресурсов улучшает экономику предприятия, стабилизирует себестоимость металлопродукции. Например, себестоимость электроэнергии, вырабатываемой собственными энергетическими мощностями, в 2—3,5 раза ниже покупаемой из региональной энергосистемы. Поэтому сейчас выгоднее для металлургических предприятий заниматься реконструкцией существующих энергообъектов, поэтапной заменой физически и морально устаревшего, изношенного энергооборудования на новое энергоэффективное, что не требует дополнительного отвлечения значительных средств. Такой подход позволяет гибко решать и другие задачи по реализации энергосберегающих технологий.

Энергетическое хозяйство крупных предприятий состоит из трех групп: 1) собственные источники энергоресурсов: тепловые, паровоздуходувные, электрические, кислородные станции (некоторые из них комбинированные); 2) цехи — распределители энергоресурсов для передачи их от источника (водоснабжения, газового, паросилового, электрических сетей и подстанций) к потребителю; 3) технологические цехи или производства, имеющие в своем составе энергоисточники: котлыутилизаторы, теплообменники и другое оборудование.

Управление энергоресурсами с целью их оптимизации требует реализации энергетических менеджмента, аудита и целевого мониторинга.

Энергетический менеджмент обеспечивает планирование, управление, контроль за энергопотоками, за балансом энергоресурсов с целью его оптимизации и повышения энергоэффективности предприятий, предполагая: организацию учета энергопотребления; разработку планов (режимов) по управлению энергопотоками; проведение энергоаудита, составление энергопаспорта предприятия, его структурных подразделений; разработку прогнозных моделей энергопотребления; подготовку рекомендаций по эффективному, рациональному использованию энергоресурсов; организацию эффективного контроля за использованием энергоресурсов; анализ энергоэффективности новых проектов.

Энергоаудит составляющая системы энергоменеджмента позволяет выполнить анализ использования энергоресурсов и их стоимости, выявить места их нерационального использования, разработать программу энергосбережения предприятия. Энергоаудит — способ количественной оценки потребления энергоресурсов на предприятии, разработки энергосберегающих проектов, сравнения предприятий. Можно выделить ряд этапов в методологии энергоаудита.

1. Расчет энергопотребления и затрат: знакомство с предприятием, сбор и анализ информации по энергопотреблению и составление плана последующих действий.

2. Расчет энергетических потоков: составление подробного баланса по всем энергоресурсам, выявление основных потребителей и мест наиболее вероятной экономии энергоресурсов.

3. Критическое рассмотрение энергопотоков: предложение путей снижения энергозатрат, подробный анализ собранной на предыдущих этапах информации, предложения по экономии энергоресурсов и затрат на обследуемом предприятии.

4. Разработка энергосберегающих проектов: анализ и проработка идей обоснованных энергосберегающих проектов, сравнение альтернативных и выбор лучших, разработка единого списка проектов.

5. Экспертиза энергосберегающих проектов: оценка последствий внедрения проектов, их технологической целесообразности и реализуемости, стоимости, окупаемости, определение приоритетов.

6. Представление результатов в виде письменного отчета и презентация результатов энергетического обследования руководителям и специалистам предприятия.

Энергоаудит не может рассматриваться только как чисто техническая задача. Он должен быть подкреплен юридически (система взаимоотношений энергоснабжающей организации и потребителя) и экономически (источники финансирования). В 1998 г. Минтопэнерго РФ выпустило «Правила проведения энергетических обследований организаций», в соответствии с которыми энергетические обследования обязательны для предприятий, у которых суммарное потребление энергоресурсов составляет более 6 тыс. т у.т. в год. Периодичность обследований — не реже одного раза в пять лет.

Одной из проблем энергоменеджмента является отсутствие на предприятии соответствующей организационной структуры (дополнительно к службе главного энергетика), которая подразумевает: ответственность за энергоэффективность, вовлечение сотрудников производственных подразделений в эту структуру на постоянной основе, взаимодействие с производственными подразделениями и старшим управленческим персоналом. Должность энергоменеджера управленческая. Без выраженного управленческого мышления и способностей энергоменеджеров структура не найдет признания и понимания на предприятии.

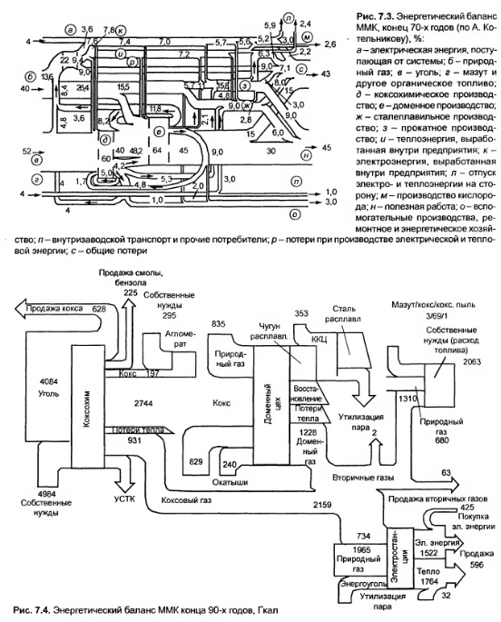
Эффективное управление любым промышленным объектом возможно только в случае, когда основные закономерности, присущие объекту, определены и представлены в виде математических моделей. Исходные данные для таких моделей могут быть взяты из энергетического баланса объекта, которым может быть участок, отделение (агрегат, установка, сооружение), иех, производство, предприятие, отрасль. Примеры полного энергетического баланса в относительных и абсолютных единицах представлены на рис. 7.3 и 7.4.

ГОСТ 27322—87 «Энергобаланс промышленного предприятия» устанавливает общие требования к разработке и анализу энергобалансов. Стандарт приводит к единообразной форме отчетности, представляет расходную часть сводного энергобаланса предприятия в аналитическом виде, но не отражает ряда важных моментов: в нем отсутствуют показатели эффективности утилизации вторичных ресурсов, объемов выработки энергоресурсов на собственных энергообъектах, не учитываются покупные сырьевые ресурсы в виде энергоэквивалента затрат на их производство (хотя эти показатели присутствуют в методиках составления баланса предприятия Запада). Поэтому в таком виде он не может быть инструментом оперативной оценки всех потоков энергии и управления этими потоками для их оптимизации.

Энергобаланс в металлургии формируется из объемов энергопотребления, производства и утилизации как покупных, так и собственных энергоносителей и топлива для выпуска основной и побочной продукции промышленного предприятия. Он решает задачи: оценки фактического состояния энергоиспользования; разработки мероприятий по сокращению потерь топливноэнергетических ресурсов, включая вторичные; совершенствования нормирования расхода топлива и энергии; определения рациональных размеров энергопотребления; учета и контроля расхода энергоносителей; получения исходной информации для оптимизации технологических процессов, выбора нового оборудования, оптимизации структуры энергобаланса. Одна из целевых функций энергобаланса оценка достижения предельно возможного энергосберегающего эффекта.

Энергобаланс может быть проектным, плановым, отчетным, перспективным. Объектами энергопотребления могут быть: (установка, агрегат, сооружение), участок, отделение, цех, производство, предприятие, отрасль. Энергобаланс по своему целевому назначению обеспечивает анализ разных технологий, производств, отопления, освещения, вентиляции и других направлений энергопотребления. По способам разработки балансы могут быть опытными, расчетными, опытнорас четными. Формы энергобаланса: синтетический — показывает распределение подведенных (покупных) и произведенных энергоносителей внутри предприятия; аналитический — определяет глубину и характер использования энергоносителей с распределением общего расхода энергии на полезный расход и потери.

На практике часто применяется графический баланс.

При составлении баланса объемы утилизации ВЭР и выработки собственных энергоресурсов выделяются отдельными статьями, что позволяет контролировать соотношение между объемами потребляемых и утилизируемых энергоресурсов и оценивать эффективность использования ВЭР.

Объем энергозатрат на производство основной продукции предприятия приводится к обобщенному удельному показателю энергопотребления через объем производства — тонну сырой стали, являющемуся аналогом энергоемкости. Такой подход позволяет с высокой степенью достоверности учесть разные технологии и сделать сопоставимыми показатели предприятий металлургической промышленности с разными степенями интеграции. Он отвечает требованиям базовой методики, рекомендованной Международным институтом чугуна и стали в Брюсселе (IISI). Структура производства энергоресурсов по данным за 1996 г. по Магнитогорскому металлургическому комбинату представлена на рис. 7.5, структура энергопотребления на рис. 7.6, годового потребления по видам ресурсов — на рис. 7.7, потребления электроэнергии по основным производствам — на рис. 7.8.

Для сравнения на рис. 7.9 представлена структура энергопотребления металлургического предприятия «Кимицу» (Япония), годовое производство стали которого в 1996 г. составляло 8,2 млн т Как видно, по структуре энергопотребления пред приятия отличаются незначительно, но удельный показатель на Магнитке — 8,28 Гкал/т значительно превышал в 1996 г. аналогичный показатель завода «Кимицу» 5,5 Гкал/т, что говорит о значительном потенциале энергосбережения.

Как иллюстрация техноценологического различия показателей электропотребления на рис. 7.10 приведен расход за 2000 г. электроэнергии по производствам ЗападноСибирского металлургического комбината, где доля вторичных энергетических ресурсов в общем энергетическом балансе составляет 60 %, и на рис. 7.11 расшифровка расходов электроэнергии по управлению главного энергетика.




По решению вопросов электрообеспечения в черной металлургии перспективно применение малой энергетики на промышленном предприятии, т е. электростанций единичной мощностью 0,5—30 МВт. Они имеют меньшие капиталовложения по сравнению с крупными ТЭЦ, что достигается за счет отказа от сооружения систем циркуляционного водоснабжения; у них дешевле электрическая часть; проще оборудование турбинного цеха, тепловая схема и техобслуживание (снижение стоимости на 35—55 %); меньше удельные расходы топлива (до 160170 г у.т. на I кВт • ч) при одновременном сокращении его абсолютных расходов и трудозатрат на строительство. В результате существенно уменьшаются сроки окупаемости капиталовложений при сокращении сроков ввода теплофикационных систем в эксплуатацию, составляющих 2—3 года.

В качестве примера можно привести турбоде тандерные агрегаты, использующие энергию сжатого природного газа. Их применение более чем в два раза сократило расход топливных ресурсов по сравнению с традиционными технологиями, обеспечивая низкую себестоимость вырабатываемой электроэнергии и меньшие выбросы в атмосферу.

Применительно к электрике комплексный подход к анализу электропотребления предприятия через состав структурных подразделений и по видам выпускаемой продукции позволяет объективно оценивать затраты электроэнергии, правильно формировать по этим показателям нормативную базу и решать тактические и стратегические задачи по формированию объемов электропотребления на последующие периоды. Внедрение электросберегающих мероприятий позволило снизить удельный расход электроэнергии на тонну стали за три года с 660 до 560 кВт • ч, что составляет более 15 %. Если прирост объемов производства в 1999 г. по отношению к 1998 г. составил по стали 13,7 %, по чугуну 12,2 % и по прокату 12,1 %, то прирост потребления электроэнергии — всего 2,7 %.

Анализ показывает, что на удельные показатели влияют не только уровень производства, но и ограничения в поставках электроэнергии, неритмичность производства и сортамент продукции, внедрение энергосберегающих мероприятий.

Можно сделать некоторое общее замечание к энергетической стратегии, касающееся перспективы, если возвратиться к узловым точкам научнотехнического прогресса:

1) создание, обработка, конструирование и изготовление техники, технологии, материалов, обеспечивающих документально определенную продукцию и приемлемое экологическое воздействие;

2) проектирование, построение и эксплуатация оборудования, зданий, сооружений, устройств и сетей предприятий (организаций) и отраслей, городов и регионов в условиях ценологических

3) информационный отбор — оценка цикла техноэволюции для принятия решения о сохранении, изменении или замене техники, технологии, материалов, продукции, эковоздействия. Действенное решение проблем энергосбережения во всех точках научнотехнического прогресса позволит в большей степени ориентировать энергетическую стратегию России на малую энергетику и использование вторичных энергоресурсов всех видов, сочетая это с действенной политикой энергосбережения. Исходя из этого, развитие экономики со среднегодовыми приростами валового национального продукта в 2,04,0 % может быть реализовано при отсутствии практически роста энергопотребления.

Анализ энергоемкости металлопродукции должен учитывать не только фактическую составляющую, определяемую бесхозяйственностью и низким культурнотехнологическим уровнем производства, но и объективную, определяющую, в частности, рост электропотребления изза ухудшения условий добычи рудных и нерудных материалов, рост разнообразия обеспечивающих услуг, материалов, комплектующих, запчастей, ввод в эксплуатацию энергоемких агрегатов, интенсификацию производственных процессов и расширение сортамента, повышение эффективности использования энергии за счет применения электроэнергии вместо тепловой и органического топлива, прямой ввод энергии в технологический процесс или использование его как агента, улучшение качества продукции, механизацию и автоматизацию, улучшение условий труда, мероприятия по защите окружающей среды.

В. А. Авдеев, В. М. Друян, Б. И. Кудрин, Основы проектирования металлургических заводов, М., 2002

на главную