Современный электропривод

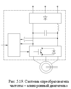
Концептуальные изменения в развитие электропривода внесла новая элементная база силового канала - полностью управляемые ключи, появившиеся на рынке в последние 6-7 лет, и средства управления ими. Фирмы «Тошиба», «Сименс» и др. выпустили силовые транзисторы IGBT на токи до 600 А, напряжение до 1200 В с частотами 30 кГц и выше. Эти приборы, объединенные в модули со встроенными быстрыми обратными диодами и управляемые указанными выше современными средствами, послужили основой для построения преобразователей частоты со структурой «неуправляемый выпрямитель - LC-фильтр - автономный инвертор с широтноимпульсной модуляцией (ШИМ)» (рис. 5.19), ставших основным техническим решением в регулируемом электроприводе переменного тока мощностью до 600 кВт. Преобразователи более мощных приводов строятся на полностью управляемых тиристорах GTO, в бытовых и других электроприводах низкого напряжения используются приборы MOSFET.

В 2002 г. европейский рынок регулируемых электроприводов на 68 % состоял из приводов переменного тока, на 15 % - из приводов постоянного тока, на 10 % - из гидроприводов и на 7 % - из механических приводов.

Нетрадиционные электромеханические устройства (линейные, поворотные, планарные многокоординатные двигатели и т. п.) в сочетании с развитыми микропроцессорными средствами управления образуют электромеханические структуры, интегрированные в технологическое оборудование и создающие принципиально новый тип технологической среды.

Интенсивно осваиваются новые виды регулируемого электропривода - вентильно-индукторный, с другими нетрадиционными электрическими машинами. В микроприводе миниатюрных роботов применяются тонкопленочные диэлектрические двигатели.

С конца прошлого века в мире интенсивно реализуется тенденция перехода от нерегулируемого электропривода к регулируемому в массовых применениях: насосы, вентиляторы, конвейеры и т. п., благодаря чему резко повышается технологический уровень оборудования, экономятся значительные энергетические ресурсы.

Электропривод сформировался сегодня как система, осуществляющая управляемое электромеханическое преобразование энергии и состоящая в общем случае из электрического (ЭП), электромеханического (ЭМП) и механического (МП) преобразователей, образующих силовой канал, измерительных преобразователей (ИП), преобразующих информацию, и управляющих устройств, входящих в информационный канал (рис. 5.20).

Электропривод обеспечивает механической энергией подавляющее большинство агрегатов, связанных с движением во всех сферах человеческой деятельности, и может в силу этого рассматриваться как главный поставщик механической энергии, полученной из электрической в результате электромеханического преобразования. Будучи управляемой системой, электропривод взаимодействует через информационный канал с системами управления более высокого уровня и служит для них силовым интерфейсом с технологическими процессами.

Практически все процессы в современных технологиях, связанные с механической энергией и движением, осуществляются электроприводом. Исключение составляют лишь автономные транспортные средства (автомобили, самолеты, некоторые виды подвижного состава и судов), использующие неэлектрические двигатели и не имеющие электрических передач.

Столь широкое, практически повсеместное, распространение электропривода обусловлено особенностями электрической энергии - возможностью экономично передавать ее на любые расстояния, постоянной готовностью к использованию, легкостью превращения в другие виды энергии.

В приборных системах сегодня используются электроприводы мощностью в единицы микроватт, мощность электропривода компрессора на перекачивающей газ станции - десятки мегаватт, т. е. диапазон мощности современных электроприводов превышает 1012. Такой же порядок имеет диапазон частот вращения: в установках для выращивания кристаллов полупроводников вал двигателя должен делать один оборот за несколько часов при жестких требованиях к равномерности движения, тогда как частота вращения шлифовального круга может достигать 150 000 об/мин.

Современный электропривод находит самое широкое применение: от искусственного сердца до шагающего экскаватора, от вентилятора или насоса до антенны радиотелескопа, от стиральной машины до гибкой производственной системы. Именно эта особенность электропривода - теснейшее взаимодействие с обслуживаемой технологической сферой - определяет его развитие и совершенствование.

История электротехники и электроэнергетики

на главную